Interrupteurs et dispositifs similaires -3/3
INTERRUPTEURS ET DISPOSITIFS SIMILAIRES -3
Dans les systèmes électriques d’avion, les fonctions de commutation sont parfois assurées par des dispositifs autres que les interrupteurs à bascule et à levier auxquels nous sommes le plus habitués.
Cette vaste famille de dispositifs de commutation comprend une grande variété de relais, solénoïdes, disjoncteurs, micro-interrupteurs ou interrupteurs de fin de course, ainsi que des dispositifs à usage spécial tels que les détecteurs de décrochage et les interrupteurs de pression différentielle. Même si cette liste est assez étendue, elle n’est pas exhaustive. Cependant, je ne pense pas qu’il soit nécessaire d’examiner en profondeur le fonctionnement de chaque type d’interrupteur, car ils ont tous des caractéristiques similaires. Nous pouvons regrouper la plupart des solénoïdes et relais dans un groupe et les interrupteurs ordinaires dans un autre groupe.
Il nous reste un groupe spécial d’interrupteurs qui ont de nombreuses applications dans les avions de sport à haute performance comme le Swearingen SX300, le Glasair, le Falco et la plupart des autres conceptions à train rétractable. Ce sont les « micro-interrupteurs » ou « interrupteurs de fin de course » comme on les appelle parfois.
Les termes « micro-interrupteur » et « interrupteur de fin de course » sont utilisés de manière interchangeable par la plupart des fabricants d’interrupteurs, bien que l’un d’eux appelle les siens des « interrupteurs à action instantanée ». Ma propre manière de raisonner me conduit à appeler cette famille d’interrupteurs « micro-interrupteurs » jusqu’à leur installation, ensuite je les appelle « interrupteurs de fin de course ». En réalité, les deux termes seront utilisés indifféremment.
Comme vous pouvez le deviner d’après le nom, un micro-interrupteur est un interrupteur qui fonctionne par un très petit mouvement d’un dispositif de déclenchement. Ordinairement, le dispositif de déclenchement est un petit poussoir. Appliquez une légère pression sur le poussoir, et le petit mouvement résultant d’environ 1/32″ à 1/16″ suffit à actionner le circuit interne.

Il est utile de savoir que ce petit mouvement du poussoir est accompagné d’un « clic » audible distinct qui identifie l’instant où un circuit interne s’ouvre et l’autre se ferme. Ce « clic », vous le trouverez, peut être, très utile pour obtenir un positionnement initial précis du poussoir de l’interrupteur de fin de course lors de son installation contre le composant (train d’atterrissage ou volets, par exemple) dont le mouvement doit être limité.
Bien qu’un certain nombre de types de micro-interrupteurs soient actionnés directement par un poussoir de base, il existe d’autres types qui utilisent un levier ou un levier à rouleau superposé au poussoir de base (voir Figure 1).
UTILISATION DES MICRO-INTERRUPTEURS OU INTERRUPTEURS DE FIN DE COURSE
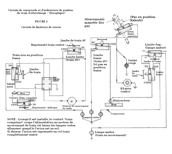
Il a déjà été mentionné l’usage des interrupteurs de fin de course dans les installations de train d’atterrissage et de volets pour limiter la course montante et descendante du train ainsi que des volets. Cependant, il existe d’autres applications utiles pour les interrupteurs de fin de course.
Certains constructeurs de VariEze et Long-EZ installent même un circuit contrôlé par un micro-interrupteur ou interrupteur de fin de course relié à une lumière ou un avertisseur sonore pour prévenir le pilote que son cockpit est DÉVERROUILLÉ. Ceci s’ajoute à l’installation de l’interrupteur de fin de course pour la provision habituelle d’avertissement du train avant. Un tel système d’avertissement de cockpit est une bonne idée et pourrait être tout aussi important dans votre propre avion, surtout si son pare-brise est intégré à un cockpit à ouverture basculante.
Vous ne vous en rendez peut-être pas compte, mais l’avertisseur de décrochage familier, ou avertisseur de décrochage monté dans l’aile, n’est en fait rien d’autre qu’un micro-interrupteur dont le levier de déclenchement est actionné par le flux d’air sur une ailette en forme de lame. Cet interrupteur possède 3 bornes de type micro-interrupteur qui sont étiquetées COMMUNE, NORMALMENT OUVERT et NORMALMENT FERMÉ. Le flux d’air sur l’aile fait lever le levier d’activation et ferme le circuit électrique à l’intérieur de l’avertisseur de décrochage. Le circuit simple est connecté directement à un avertisseur sonore qui émet un signal dans le cockpit chaque fois qu’un changement de flux d’air sur l’aile signale une approche du décrochage (voir Figure 2).
SÉLECTION D’UN INTERRUPETEUR DE FIN DE COURSE
Sélectionnez un interrupteur de fin de course comme vous le feriez pour tout autre type d’interrupteur. C’est-à-dire, choisissez un interrupteur de fin de course ayant la capacité électrique nécessaire pour supporter les charges auxquelles il sera soumis dans un circuit particulier. Par exemple, bien qu’un petit moteur de train d’atterrissage puisse ne consommer que 2 à 3 ampères en fonctionnement à vide, il pourrait facilement demander 10 ampères ou plus au démarrage. Une telle intensité de pointe « inrush » doit être prise en compte et prévue.
Examinez un micro-interrupteur typique et vous trouverez sa capacité électrique imprimée ou en relief quelque part sur le boîtier extérieur, de la manière suivante : « 15A 125-250VAC, 1 hp 125VAC ».
Voici un autre exemple : « 5A 1/4 hp 125-250VAC ».
Comme vous l’aurez deviné, malgré tous ces chiffres et lettres, un interrupteur a une intensité nominale de 15 ampères et l’autre de 5 ampères.
Examinez plus attentivement le boîtier du micro-interrupteur et vous constaterez qu’il peut avoir soit deux, soit trois bornes. Une borne est toujours marquée du terme « COM. » ou « COMMON » (commune). Les deux autres sont identifiées comme « N.C. » (Normally Closed-Normalement Fermé) ou « N.O. » (Normally Open-Normalement Ouvert). Ces termes se rapportent à la relation du circuit électrique interne de l’interrupteur. Les fonctions de ces bornes sont également illustrées à la Figure 1.

NOTES D’INSTALLATION
De plus, tous les micro-interrupteurs ne possèdent pas de bornes à vis. Certains fabricants produisent des micro-interrupteurs avec ce qu’ils appellent des « bornes à souder standard ». Cependant, ils produisent également des interrupteurs avec des bornes à fourche et des bornes à vis.
Les bornes à souder se reconnaissent à leur connecteur étroit en forme de fourche. Une borne à fourche régulière est visiblement plus large et acceptera un connecteur femelle isolé standard à enficher. Les deux types peuvent toutefois généralement être soudés avec succès si vous le préférez.
Les connexions soudées sont correctes, faciles à réaliser et offrent une installation relativement légère, mais… Certains d’entre vous ont peut-être déjà connu la frustration provoquée par une connexion soudée cassée lorsqu’ils sont loin de chez eux. Elles sont presque impossibles à reconnecter sans les ressouder. Malheureusement, beaucoup d’entre nous doivent loger leur avion dans un hangar dépourvu d’électricité. À moins d’avoir la chance de posséder un fer à souder alimenté par batterie, il est impossible de ressouder des connexions cassées sans devoir retirer certains équipements et les emmener ailleurs pour les faire réparer.
Ce sont des raisons suffisantes pour la plupart des constructeurs de choisir des bornes à vis, non seulement pour les micro-interrupteurs mais pour la plupart de leur équipement électrique.
Il n’existe pas de méthode standard pour installer un interrupteur de fin de course. Parfois, vous pouvez le fixer directement à une partie d’une structure ou d’un composant adjacent, et parfois un support séparé doit être installé. Les moyens de fixation varient, mais dans tous les cas, le montage doit être rigide. Sinon, le poussoir de l’interrupteur de fin de course pourrait ne pas être actionné de manière cohérente au bon moment.
À mon avis, le type d’interrupteur de fin de course à montage sur col est le plus facile à installer et à ajuster avec précision simplement en variant la mesure dans laquelle le long col de l’interrupteur dépasse du support de montage.
D’autres types d’interrupteurs de fin de course ne disposent d’aucun moyen de réglage après installation et un positionnement exact est absolument essentiel lors de leur montage. Bien sûr, vous pouvez toujours installer une cale derrière le support pour rapprocher l’interrupteur de l’unité dont il limite le mouvement. Mais que faire si le poussoir est déjà trop proche ?
Généralement, un interrupteur de fin de course est installé sur une partie fixe de la structure ou du mécanisme adjacent au composant mobile. Prenons un train d’atterrissage comme exemple.
Le poussoir (levier, rouleau ou autre) de l’interrupteur de fin de course doit être positionné de manière à ce que le composant mobile (le train d’atterrissage dans ce cas) actionne le circuit de l’interrupteur de fin de course au moment précis où le train est complètement rentré ou déployé. Essentiellement, l’interrupteur doit être câblé de telle sorte qu’au moment où son mécanisme est actionné, le circuit s’ouvre ou se ferme, selon la borne sélectionnée (N.O. ou N.C.). L’actionnement du poussoir ouvre instantanément le circuit électrique et arrête immédiatement le moteur du train.
Pouvez-vous imaginer ce qui se passerait pour le mécanisme d’un train d’atterrissage et/ou pour le moteur si celui-ci continuait à tourner après que le train ait atteint sa position complètement déployée ou rentrée ? Si une petite auto-destruction ne se produisait pas, ce ne serait que grâce à un circuit de protection qui aurait déclenché et sauvé la situation.
Si vous n’aviez pas installé de disjoncteur correctement dimensionné dans le circuit, il y a de très fortes chances que le moteur du train se soit « grillé » dans son effort persistant pour déplacer l’immobile. C’est un exemple où un disjoncteur sert, en effet, de manière similaire à un interrupteur automatique.
Oui, en effet, c’est une très bonne idée que l’interrupteur de fin de course ouvre le circuit du moteur du train au moment exact où le train atteint sa position basse et verrouillée. Il est également judicieux d’utiliser l’autre borne du même interrupteur de fin de course pour allumer un voyant vert indiquant que le train est abaissé et verrouillé. Si le voyant est allumé, le moteur ne peut pas fonctionner, car le voyant indique que le circuit du moteur est OUVERT et que tout va bien.
