L’American Wire Gauge
L’AMERICAN WIRE GAUGE L’American Wire Gauge (abrégé en AWG, également connu sous le nom de Brown and Sharp (B&S) Wire…
L’AMERICAN WIRE GAUGE L’American Wire Gauge (abrégé en AWG, également connu sous le nom de Brown and Sharp (B&S) Wire…
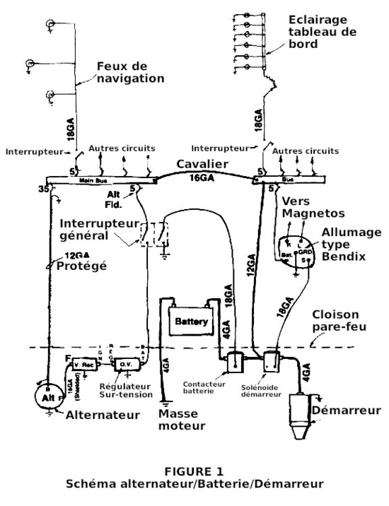
LES SYSTÈMES ÉLECTRIQUES -2/2- LE MOIS DERNIER, les différentes unités électriques situées entre la batterie et la barre bus ont…
LES SYSTÈMES ÉLECTRIQUES -1/2- Quelle image vous vient à l’esprit lorsque quelqu’un vous dit qu’il a un système électrique complet…
TOP 10 DES ERREURS DE CÂBLAGE AVION – COMMENT LES ÉVITER (Document de VerticalPower) Au cours des dernières années, nous…
INTERRUPTEURS ET DISPOSITIFS SIMILAIRES -3 Dans les systèmes électriques d’avion, les fonctions de commutation sont parfois assurées par des dispositifs…
INTERRUPTEURS ET DISPOSITIFS SIMILAIRES -2 L’interrupteur BiPolaire, BiDirectionnel à 6 bornes (BPBD) est un dispositif très intéressant et utile. Cet…
INTERRUPTEURS ET DISPOSITIFS SIMILAIRES Je soupçonne qu’il y a plus de petits interrupteurs mignons à trouver dans les avions de…
DÉVELOPPEZ VOTRE SYSTÈME ÉLECTRIQUE Conseils de câblage Eh bien, comment trouvez-vous ça ! Vous venez de terminer le câblage de…
DÉVELOPPEZ VOTRE SYSTÈME ÉLECTRIQUE Câblage des systèmes électriques de puissance Vous n’avez vraiment pas fait l’expérience complète de la vie…
DÉVELOPPEZ VOTRE SYSTÈME ÉLECTRIQUE Première partie : Préparations de base. Votre situation pourrait bien ressembler à la mienne.J’ai déjà un…
PRATIQUES DE CABLAGE Le câblage d’un avion implique deux activités de base : Installer l’équipement électrique à l’endroit où il doit…
MISE A LA MASSE Si votre avion est entièrement construit en métal, son système électrique peut être constitué de circuits…
CÂBLAGE AVION..PAR OÙ COMMENCER ? Si vous n’avez jamais fait de câblage, il est fort probable que vous ne disposiez…
CONSEILS D’INSTALLATION ÉLECTRIQUE Installer un système électrique dans votre avion de construction amateur ne consiste pas simplement à coller des…
Fiche procédure de Michel Suire
_ Le site construire pour voler a pour but de rassembler et mettre à disposition le maximum de documents sur la construction amateur d'avion.
_ Tous les types de construction sont abordés : Construction bois et toile, métal, composite, mixte, etc...
_ Ces documents sont souvent d'origine US. Pourquoi ? Et bien tout simplement parce qu'ils n'existent pas en France. La littérature US sur le sujet est beaucoup plus fournie que la française et, en plus, lorsqu'elle existe en France, elle est souvent très difficile à trouver.
_ L'origine de la traduction de ces documents n'est pas toujours connue, donc à vérifier.
_ Les mesures et valeurs du système impérial ne sont pas converties dans le système métrique (sauf si elles sont déjà converties dans le doc d’origine) afin d’éviter les approximations. La conversion, si elle est nécessaire, est à votre charge vous pourrez ainsi faire les arrondis dans le sens que vous voulez.
_ Souvent plusieurs documents traitent du même sujet, parfois de façon très similaire, parfois avec des différences notables. Ce n’est pas le site qui choisira pour vous la meilleure façon de faire un collage ou une soudure mais nous essaierons de donner tous les documents qui vous permettront de faire vos choix.
_ Vous pouvez publier tout document sur le sujet ou contacter l’administrateur du site, pour quelque raison que ce soit, par le mail ci-dessous. N'hésitez-pas à faire toutes les remarques, critiques ou corrections qui vous semblent pertinentes, par la même voie.
Ce site est optimisé pour Firefox et une résolution de 1900x1200 et n'utilise pas de cookie - © 2025 Construire pour voler
Bois et toile
Composite
Propulsion
Cabine
Hors structure
Instruments
Electricité
Construction
Réglementation/Fournisseurs